北美矿业专栏(二):加拿大"天然气之王"阿尔伯塔省电力能源篇
本文编辑 | TSE(擎速能源)Kate Li
本文由北美矿场服务商 TSE 冠名,内容不构成财务建议,不代表吴说观点与立场。
电力能源在挖矿行业中至关重要,是挖矿之命脉。挖矿是“分秒必争”的印钞生意,一旦电力供给出现问题,挖矿中的“印钞机”——矿机就要被迫关停。
各种电力能源如石油、天然气、水能以及风能等,有不同的特征。中国矿工海外主要迁徙地之一——阿尔伯塔省以天然气为主要能源,今天我们就来聊聊天然气在挖矿中的注意事项。
(2019年阿尔伯塔省电力来源)
根据加拿大能源局 (CER) 发布的加拿大天然气生产适销对路统计表,2021 年阿尔伯塔省的天然气产量平均为每天 100.56 亿立方英尺(Bcf / d),占加拿大总天然气产量的 62.42%。
2019 年,阿尔伯塔省发电量为 76.1 TWh(亿千瓦时),其中约 54% 的电力来自于天然气。阿尔伯塔省和安大略省是加拿大唯一拥有发电和零售电力市场的司法管辖区。
那么天然气是如何进行发电的呢?
从地下储层中开采天然气后,天然气加工厂会对天然气进行处理,去除乙烷、丙烷、丁烷、戊烷、硫(通常来自酸性气体)、氮和少量一氧化碳及微量的稀有气体,如氦和氩等等,再进行燃烧发电。
(来自热处理生态圈 ID:heat-news)
通常杂质气体不能百分百被去除。阿尔伯塔省开采出的天然气中约有 1/3 是酸性气体。硫化氢是酸性气体最主要的成分,燃烧中产生的氢离子对燃气发电机会有腐蚀作用,导致金属发生氢脆裂,表面看不出来有损坏,但实际上内部已经开裂,这会极大影响燃气发电机的工作效率,进而影响电力稳定性。
因此,使用燃气发电的矿场必须要进行氢处理,增加额外的运维成本。但是这个也只能减轻而不能彻底消除氢脆隐患,因此燃气发电机本身的质量、以及专业的燃气发电机本身的运维团队是长期、稳定经营燃气矿场的“隐形”前提条件。因此选择使用高质量、清洁的天然气进行发电,对矿工们来说是非常重要的。
燃气发电,离不开一个重要媒介 —— 燃气发电机。如何选择燃气发电机呢?TSE 将在之后以专题形式为您介绍。
考虑完能源和机器设备后,在我们选择阿尔伯塔省燃气矿场时,还有什么简单有效的选择标准呢?
(管道的铺设)
从电力稳定性角度来说,天然气质量高、数量足,是关键。而判断天然气是否高质量、足量有一个间接的方式——考察发电厂是否与主管网并联。
能并网的天然气,往往不含有酸性气体,质量有可靠保证。只是其总体价格会比未并网的天然气高,并且波动非常大。2021年的电价从年初每度电 0.6 加元,折合 0.47 美元,涨到年末 3.9 美元左右,上涨有 7 倍之多。
再来看看未与管网并联的气商,他们提供的天然气价格相对低廉,但天然气的质量则需要谨慎考察,例如参考一些认证机构出具的气质气量认证背书。这种气商的天然气虽未与管网并联,但有认证机构的背书,能提供不含 H2、H2S 的高质量天然气,就不会担心氢脆腐蚀发电机,保证其长期良好的运行状态。如果您难以找到一手的不含硫化氢的气体,则需要通过专业设备进行处理,小型规模的处理器大概在 700 万人民币左右。
(认证机构 Element)
除了良好的质量外,天然气的稳定供给也十分重要。天然气的开采曲线呈震荡态势,为了保障矿机的运行,历史每日的最少气量最好能满足矿场电力需求。在《北美矿业专栏 (一) :加拿大比特币矿业宏观速览》中有介绍过,如果天然气不能被有效利用,气商们就必须对其进行燃烧处理。然而天然气不能无限地燃烧,一旦排放的天然气量每天超过 500 立方米,气井就必须关闭。因此,还需要辅助缓冲手段,消耗多余开采的天然气。
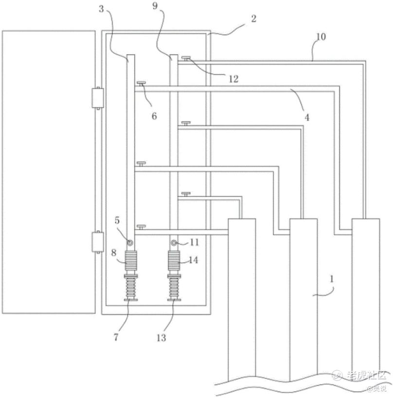
(并联管路式储气井示意图)
除去天然气多余的情况,另一种可能发生的情况则是天然气供应不足。
虽然有历史开采曲线作为参考,但有时意外会发生,此时出现电力不足,矿机只能关停部分机器。那么,矿工可以参考的应对做法是并联气井——单个气井出现供应不足的情况时,用其他井作为缓冲。
阿尔伯塔省天然气资源丰富,同时也要注意甄别。选择高质量天然气能源,与气商保持良好的合作关系,对持续稳定地挖矿作业十分重要。
根据央行等部门发布“关于进一步防范和处置虚拟货币交易炒作风险的通知”,本文内容仅用于信息分享,不对任何经营与投资行为进行推广与背书,请读者严格遵守所在地区法律法规,不参与任何非法金融行为。吴说内容未经许可,禁止进行转载、复制等,违者将追究法律责任。
TSE 擎速能源 (www.tsedata.com),致力于做最懂中国矿工的北美矿场服务商。
深耕北美天然气行业多年(原业务官网:www.topspeedenergy.com),TSE 可自产自用天然气,建设100% 天然气孤网矿场,具有成本优势亦保证业务多元化,利用加拿大 100% 清洁水电能源,以及美国德州、俄亥俄州、北达科州等地混合网电资源,建设世界一级矿场,三班倒运维团队,承诺 1 小时响应时间,全天候保证矿工的设备稳定,带来可观挖矿收益。
作为一家北美本土化矿企,TSE 能辅助矿工进行当地的公司注册、税务规划和法律咨询,帮助其安全无忧地进入北美矿业市场。
免责声明:上述内容仅代表发帖人个人观点,不构成本平台的任何投资建议。


